PGP_Lib: Pyrolysis and Gasification Process Library
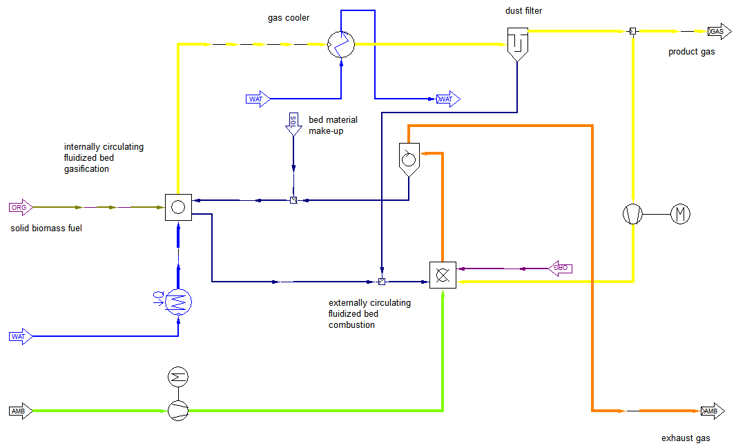
The Pyrolysis and Gasification Process Library (PGP_Lib) for IPSEpro, is focused on the design and analysis of Biomass Gasification Plants. Since its development, it has been extensively tested and applied to actual operating biomass-fueled plants.
Using IPSEpro and PGP_Lib, you are able to model biomass conversion systems and technologies, including combustion, pyrolysis, gasification and gas cleanup applications. Icon component models are included for key biomass process equipment, including combustors, gasifiers, gas oxidation reactors, water quench units, scrubbers, steam reforming reactors, fuel dryers, compressors, condensers, gas engines, steam and gas turbines, heat exchangers, pipes, pumps, and other key process equipment.
APP_Lib: Advanced Power Plant Library for modeling of a wide range of thermal power systems






